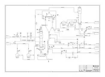
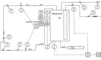
Schéma tuyauterie et instrumentation
Un schéma tuyauterie et instrumentation (en anglais Piping and instrumentation diagram ou Process and instrumentation diagram, abrégé P&ID[1]) est un diagramme qui définit tous les éléments d'un procédé industriel. Il est le schéma le plus précis et le plus complet utilisé par les ingénieurs pour la description d'un procédé.

Il se distingue du schéma de procédé par l'ajout des éléments de contrôle, les armatures, les détails sur l'isolation et la protection des installations et la position coordonnées des installations les unes par rapport aux autres.
Les installations ainsi que les vannes et les éléments de contrôle sont décrits par des symboles.
Composants d'un schéma de procédé

En plus des éléments cités sur le schéma de procédés, on trouve sur un schéma tuyauterie et instrumentation les informations suivantes :
- données opératoires et dimensions des équipements ;
- données sur l'isolation et le chauffage des équipements ;
- positionnement des équipements (étages) ;
- informations sur l'isolation sonore ;
- données sur l'équipement électrique et de contrôle ;
- limites des systèmes d'approvisionnement ;
- dimensions et particularités des tuyaux.
Symboles
Les équipements sont représentés par des symboles standardisés par la famille des normes ISO 14617[2] pour les symboles généraux et la famille des normes ISO 10628[3] pour les symboles spécifiques aux schémas de procédé pour l'industrie chimique et pétrochimique.
![]() Tuyau |
Tuyau | ![]() Tuyau isolé |
Tuyau isolé | ![]() Tuyau protégé par un manteau |
Tuyau protégé par un manteau | ![]() Tuyau chauffé ou refroidi |
Tuyau chauffé ou refroidi |
![]() Réacteur |
Réacteur à double manteau | ![]() Citerne, tank pressurisé |
Citerne pressurisée | ![]() Réacteur avec demi-tubes |
Réacteur avec demi-tubes | ![]() Colonne |
Colonne |
![]() Pompe |
Pompe (général) | ![]() Compresseur, pompe à vide |
Compresseur, Pompe à vide (général) | ![]() Sac |
Sac | ![]() Bouteille de gaz |
Bouteille de gaz |
![]() Ventilateur |
Ventilateur | ![]() Ventilateur axial |
Ventilateur axial | ![]() Ventilateur radial |
Ventilateur radial | ||
![]() Four, incinérateur |
Four, incinérateur | ![]() Tour de refroidissement |
Tour de refroidissement | ![]() Séchoir |
Séchoir, évaporateur | ||
![]() Échangeur de chaleur |
Échangeur de chaleur | ![]() Échangeur de chaleur |
Échangeur de chaleur | ![]() Échangeur de chaleur à plaques |
Échangeur de chaleur à plaques | ![]() Échangeur de chaleur à spirales |
Échangeur de chaleur à spirales |
![]() Échangeur de chaleur à tubes concentriques |
Échangeur de chaleur à tubes concentriques | ![]() Échangeur de chaleur à faisceau tubulaire |
Échangeur de chaleur à faisceau tubulaire | ![]() Échangeur de chaleur à faisceau de tubes en U |
Échangeur de chaleur à faisceau de tubes en U | ||
![]() Sortie pour gaz d'échappement |
Sortie pour gaz d'échappement | ![]() Sortie pour gaz d'échappementre |
Sortie pour gaz d'échappement | ![]() Filtre à poussière ou à particules |
Filtre à poussière ou à particules | ![]() Entonnoir |
Entonnoir |
![]() Purgeur de condensat |
Purgeur de condensat | ![]() Regard |
Regard | ![]() Réducteur de pression |
Réducteur de pression | ![]() Tube flexible |
Tube flexible |
![]() Vanne |
Vanne | ![]() Vanne de contrôle |
Vanne de contrôle | ![]() Vanne manuelle |
Vanne manuelle | ![]() Clapet anti-retour |
Clapet anti-retour |
Description des instruments de mesure

Dans un schéma tuyauterie et instrumentation, les instruments de mesure sont indiqués ainsi que leurs caractéristiques. On trouve trois types de capteurs :
- les indicateurs ;
- les enregistreurs ;
- les éléments de contrôle.
Les instruments sont indiqués par un cercle dans lequel on trouve les renseignements sur le type de capteur (cf. Tableau) ainsi qu'un numéro d'identification.
| Propriété mesurée | Indication | Transmission | Enregistrement | Régulation | Indication et régulation | Enregistrement et régulation | |
|---|---|---|---|---|---|---|---|
| Débit (Flow rate) | F | FI | FT | FR | FC | FIC | FRC |
| Niveau (Level) | L | LI | LT | LR | LC | LIC | LRC |
| Pression (Pressure) | P | PI | PT | PR | PC | PIC | PRC |
| Analyse qualitative (Quality) | Q | QI | QT | QR | QC | QIC | QRC |
| Radiation (Radiation) | R | RI | RT | RR | RC | RIC | RRC |
| Température (Temperature) | T | TI | TT | TR | TC | TIC | TRC |
| Poids (Weight) | W | WI | WT | WR | WC | WIC | WRC |
| Autre propriété, à spécifier dans une note | X | XI | XT | XR | XC | XIC | XRC |
Références
- (en) Béla G. Lipták, Process Control and Optimization, Instrument Engineers' Handbook, 4e éd., vol. 2, 2005.
- ISO ICS > 01.080.30 Symboles graphiques utilisés dans les dessins, schémas, plans, cartes de construction mécanique et de bâtiment et dans la documentation technique des produits s'y rapportant
- ISO ICS > 71.020 Production dans l'industrie chimique
Voir aussi
Articles connexes
- Portail de la chimie




































